Altec Lansing A-323B Amplifier

Altec Lansing A-323B Amplifier

Latest on the bench

The Altec-Lansing A-323B was inroduced in 1947. The amp is conservatively rated at 15 watts RMS from a pair of 6L6G output tubes in push-pull. Its frequency response is specified at 20-20,000 Hz plus or minus 1 dB. The amp is written up in Chapter 12 of the Radio Amateur's Handbook (ninth edition) by A. Frederick Collins and published by Thomas Y. Crowell, 1949. The book chapter is titled "A 15-Watt General Purpose High-Fidelity Amplifier" and includes the schematic and a couple of pictorials. According to the book, the amp was available not only as factory built but also in kit form.

Altec A-323B audio amplifier Altec A-323B

Altec Lansing is well known for quality audio equipment. I had previouly worked on an Altec A-324A and was familiar with the circuit. Both amps use the same power and audio output transformers and have identical output stages.

The circuit
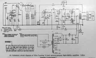
The A-324A and the A-323B circuits both use a pair of 6L6G tubes in class AB1 push-pull with cathode bias, inverse feedback, and with a bass control in the feedback line. The preamp and phase inverter stages have some differences. The A-323B uses a 6J7 preamp as voltage amplifier and a 6J5 as phase inverter. This is the same as the A-324A except that the A-323B places a capacitor between the 6J7 and the grid of the 6J5 and the A-324A does not. The A-323B amp has two inputs. One is a high-level line input labeled "Radio". The other is a a magnetic phono input using an additional 6J7 for preamp. A four-position switch allows three selections for equalization with a fourth position for direct feed. I am surmising that the output transformer, labeled Altec-lansing, is high quality given the 20-20,000 Hz at 1 dB frequency response.

Most of the capacitors and resistors are mounted on a large modular terminal strip making servicing somewhat easier, except for those caps mounted under the strip. Altec's pictorials of the modular strip are shown in the Collins book and are very useful in servicing the amp. Resistors are mostly oversize 1 watt units that have stood the test of time well.

Condition as obtained
The set came without tubes and with an empty hole where the radio-phono input selector switch had been. The two original Amphenol pressure connectors used for input were missing. The front bright-metal escutcheon as shown in the Collins book was missing. I am assuming that the amp originally had that escutcheon but am not certain since I have seen pictures of the A-323B on the net without that escutcheon. The amp may have been available as part of a system that did not have the standard escutcheon face. This amp came with individual round control markers as shown. I cut and shaped a piece of red phenolic for a more finished front panel.


Altec A-323B pic

Click on thumbnail image for the Altec A-323B schematic
"

Click on thumbnail for the Altec A-323B resistor capacitor board pictorial
"

Repairs
The original coupling capacitors in this amp were the Sprague "Black Beauty" caps (now often called "Bumble Bee" caps because of the color stripes.) Those are known for failure and leakage. Most of those caps were under the modular terminal strip. I temporarily unsoldered the heavy wire ground bus in order to remove and replace those caps. The screen grid caps for the 6J7 preamp tubes and the cathode bypass caps are also below the modular terminal strip. I replaced those as well. One of the screen caps is labeled on the schematic as a 1 MFD electrolytic. The actual cap in the amp was a 0.1 MFD non-electrolytic which may have been a replacement. I decide to replace it with a 1 MFD as called for in the schematic but with a non-electrolytic to minimize any possibility of leakage since the screen is fed by a 1 megohm resistor. Any capacitor leakage would be in series with that high-value resistor and cause a drop in screen voltage. Therefore a new non-electrolytic would be more reliable in that circuit. I did not replace the equalization caps. Those caps do not see any voltage and some leakage would not affect their function.

I also located and installed a set of tubes and replacements for the missing input switch and Amphenol connectors.

My experiences with the previous Altec made repairs on this one much easier. Not surprisingly, the amp performed well after repairs.

Altec meets Altec for stereo

Altec A-323B and A-324A
Altec A-323B and A-324A

Performance
The proof is in the listening. The A-323B performs as well as my A-324A. Both Altecs are quality amps. My favorite source for both amps is an MP3 player fed directly with tone controls flat or bypassed. Not having Altec speakers, I used my Acoustic Research AR-8b speakers. Excellent sound and with two amps, now fully capable of stereo.

Altec's reduced set as monobloc
Altec also produced the A-323C which is essentially the same as the A-323B or A-324A without the tone or volume controls, input selector, or phono or microphone preamp stages.
The schematic can be found at this link

An A-323C obviously needs an outboard preamp or at least a volume control but its performance would be essentially the same as the A-323B or A-324A when operated with the tone controls flat or out of the circuit.

12-9-11


A Gonset Mobile Tri-Band Converter was the previous item on the bench.



Go back to the BA Pix Homepage.